slchemtech
Extended driving cycle of Formaldehyde production
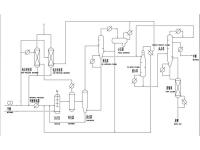
Methyl Acetate Plant
Methyl Acetate Plant, Phenol Alkylation Technology, MTBE Plant, Distillation Purification Technology
PPC Plant
Dioxolane Plant
Air Separation Packing
How to Make Silver Formaldehyde Absorption Tower?
Is the Complete Formaldehyde Equipment a Strong Inspection Equipment?
Acetic Acid Plant
Crude Phenol Purification Technology
Column Internals
Copyright:@2020-2021